Modernes Einfamilienhaus auf einem Waldgrundstück mit einer Wärmepumpe im Vorgarten

AEROTOP® SG - Stilvoll leise und effizient

 
AEROTOP SG
AEROTOP SG
AEROTOP SG
AEROTOP SG
AEROTOP SG
AEROTOP SG
AEROTOP SG
AEROTOP SG
AEROTOP SG
AEROTOP SG
AEROTOP SG
AEROTOP SG

AEROTOP® SG

Luft-Wasser Wärmepumpe
Leistung 3,4 kW bis 17,2 kW
Mit der AEROTOP® SG setzt ELCO neue Maßstäbe bei Luft-Wasser Wärmepumpen für die Außenaufstellung. Gefertigt aus hochwertigem Edelstahl erfüllt sie höchste Ansprüche an Heizwärme und Warmwasser. Dabei ist die AEROTOP® SG leiser als eine öffentliche Bibliothek, überzeugend effizient und passt sich jeder Umgebung ästhetisch an.
 

Die neue Generation

Mit der AEROTOP® SG erleben Sie eine Wärmepumpe auf höchstem Niveau. Kompromisslose, hocheffiziente Technik, eingebettet in einen einzigartigen Designklassiker mit Charakterstärke. Die AEROTOP® SG ist unsere Antwort auf Ihren maximalen Anspruch an Ästhetik und Qualität.

Wesentliche Eigenschaften im Überblick

Ideal für Neubau und Sanierung

Ideal für Neubau und Sanierung

Im Neubau bietet die AEROTOP® SG einen hohen Heiz- und Warmwasserkomfort. Auch im Sanierungsfall sind keine Grenzen gesetzt. Durch Vorlauftemperaturen von bis zu 60 °C wird selbst der Einsatz mit Radiatorheizkörpern ermöglicht. Somit kann eine Heizungssanierung auch mit höheren Systemtemperaturen problemlos realisiert werden

Leiser als Vogelgezwitscher

Leiser als Vogelgezwitscher

mit einem Schallleistungspegel von 53 dB(A) bei der AEROTOP® SG10

Geringe Betriebskosten

Geringe Betriebskosten

mit bester Effizienz (SCOP 4,85)

Mehrfach ausgezeichnetes Produktdesign

Mehrfach ausgezeichnetes Produktdesign

Die AEROTOP® SG wurde mit den iF Design Award 2022 prämiert und ist RedDot Winner 2022

Sicher verbunden

Sicher verbunden

mit REMOCON Net & Guardian Angel

 
 

Die Designikone unter den Wärmepumpen

Die AEROTOP® SG ist RedDot Winner 2022 und wurde mit dem iF Design Award 2022 ausgezeichnet.

 
  • Zwei Wärmepumpen aus den 2000er Jahren stehen in einem Garten und werden miteinander verglichen

    Notwendiger Wandel

    Es gibt einen Unterschied, ob man eine Wärmepumpe einfach draußen aufstellt oder ob man sie spezifisch für diesen Zweck entwirft.

    Anfang der 2000er Jahre gewannen außen aufgestellte Luft-Wasser-Wärmepumpen immer mehr an Beliebtheit und überholten bald die innen aufgestellten Lösungen. Die Gründe für diesen Erfolg waren die höhere Effizienz, die einfache Installation und der geringere Platzbedarf im Haus.

    Nachteile waren der Lärm, verursacht durch die großen Luftmengen, die durch den Verdampfer strömen, sowie das aus ästhetischer Sicht banale Design. Die riesigen Geräte – manchmal sogar mit Schalldämpfern ausgestattet, um den Lärm zu reduzieren – wirkten sehr aufdringlich und ließen sich kaum in die umgebende Architektur und Landschaft integrieren.

    Die Anforderungen, die wir an unser Forschungs- und Entwicklungsteam stellten, waren also klar: Anstatt einfach eine Luft-Wasser-Wärmepumpe für den Innenbereich an eine Außenaufstellung anzupassen, brauchten wir eine Wärmepumpe, die speziell für den Außenbereich entwickelt wurde: ein äußerst leises und effizientes Gerät, das dennoch kompakt ist und sich in seine Umgebung einfügt.

  • Ein Mann, der am Computer arbeitet und ein 3D-Modell sowie technische Zeichnungen einer Wärmepumpe auf dem Bildschirm betrachtet

    Eine brillante Idee

    Unser Forschungs- und Entwicklungsteam wusste, dass zur Lärmverminderung ein viel größerer Verdampfer eingesetzt werden musste – das ist der Teil der Wärmepumpe, die der Luft, die zwischen den Lamellen hindurchströmt, Energie entzieht.

    Um die Anforderung der Kompaktheit zu erfüllen, kam die Idee auf, anstelle des in Wärmepumpen üblichen, flachen Verdampfers einen kreisförmig angeordneten Verdampfer zu konzipieren.

    Das Ergebnis war eine Wärmepumpe in ungewöhnlicher Form mit kleiner Stellfläche und geringerer Höhe. Definitiv ein technologischer Durchbruch, jedoch fehlte uns noch ein überzeugendes Design.

  • Laptop-Bildschirm mit einer Design-Umfrage, die verschiedene Modelle von Wärmepumpen zeigt, sowie Diagramme und Statistiken im Hintergrund

    Die Erschaffung einer Designikone

    Nach einer Online-Marktstudie zu verschiedenen Designoptionen, die bei Hausbesitzern durchgeführt wurde, begann das Designbüro Weinberg & Ruf an den ersten Entwürfen zu arbeiten.

    Weinberg & Ruf hat es mit seinem Team aus Designern, Konstrukteuren und Grafikern – nach der Ausarbeitung vieler verschiedener Varianten – geschafft, ein zeitloses, einzigartiges und unaufdringliches Design zu erschaffen, das Hochwertigkeit und Spitzentechnologie ausstrahlt.

  • Modernes zweistöckiges Haus mit großem Fenster und aufgestellter Wärmepumpe im Garten

    Ergänzt Ihre Architektur

    Das kompakte und unaufdringliche Design, sowie das Gehäuse aus Edelstahl lassen die AEROTOP® SG nahtlos mit ihrer Umgebung verschmelzen.

    Was macht eine Designikone aus? Unserer Meinung nach ist es das Ergebnis einer intelligenten Idee, die ein echtes Problem löst, ohne Kompromisse einzugehen. Das Gerät sollte alle drei Kernanforderungen gleichermaßen erfüllen – Minimale Geräuschemissionen, höchste Effizienz und ein unaufdringliches Design.

    In ihrer Funktionalität beeindruckt die AEROTOP® SG mit eben diesen Eigenschaften – ohne Kompromisse.

    Das Design verfolgt genau diesen Ansatz und trägt so nach außen, was das Gerät im Inneren ausmacht.

    Und das macht für uns eine Designikone aus: Sie ist zeitlos, leistungsstark und von hoher Qualität – eine perfekte Ergänzung zu den höchsten architektonischen Standards.

Die ersten Entwürfe der AEROTOP® SG:

Logo des Reddot Award 2022Logo des iF Design Award 2022

Lösungen

 
First Class Service

First Class Service

Uns wird nachgesagt, den besten Kundendienst der Branche zu bieten: Immerhin sind wir 365 Tage im Jahr und 24 Stunden am Tag für unsere Kunden da. Und zwar mit flächendeckend über 300 Servicemitarbeitern in ganz Deutschland.

ENTDECKEN SIE UNSERE UMFANGREICHEN SERVICELEISTUNGEN
 
Ihre Heizung immer griffbereit - mit REMOCON NET

Ihre Heizung immer griffbereit - mit REMOCON NET

Wäre es nicht schön, wenn Sie mit nur einem Knopfdruck die ideale Raumtemperatur einstellen könnten, bevor sie nach Hause kommen? Mit der ELCO REMOCON-NET App für Ihr Smartphone können Sie Ihre Heizungsanlage immer und überall steuern. Passen Sie die Einstellungen für einen optimalen Energieverbrauch an und sparen Sie bares Geld.

MEHR ÜBER REMOCON NET
 
Unsere Referenzen - Ihre Sicherheit

Unsere Referenzen - Ihre Sicherheit

Unsere Kunden lieben ihre Heizlösungen von ELCO. Darum gewähren sie auch gerne Einblicke in ihre Heizzentralen. Das freut uns und macht uns natürlich sehr stolz!

Zu unseren Referenzen

Technische Daten

 

AEROTOP SG 10 12 14
Energieeffizienzklasse* Raumheizung W35 A+++ / A+++ A+++ / A+++ A+++ / A+++
W55 A++ / A++ A+++ / A+++ A+++ / A+++
Schallleistungspegel gemäß EN 12102 dB(A) 53 55 57
Abmessungen H x B x T mm 1290 x 960 x 1470 1290 x 960 x 1470 1290 x 960 x 1470
Gewicht kg 240-255 240-255 240-255
Heizen
Leistung nominal (max.) gemäß EN 14511/ EN 14825 [kW] A2/W35 5,4 (12,2) 8,2 (14,7) 10,3 (17,2)
A7/W35 5,1 (12,9) 7,2 (15,5) 9,2 (18,2)
A-7/W35 8,3 (9,7) 11,0 (11,9) 13,9 (14,1)
Leistungszahl gemäß EN 14511 [COP] A2/W35 4,5 4,5 4,3
A7/W35 5,4 5,4 5,1
A-7/W35 3,5 3,3 2,8

* Energieeffizienzklasse: Raumheizung: Produkt / System entsprechend der Verordnung EU 811/2013

Produktlabelspektrum: A+++ bis D

Systemlabelspektrum: A+++ bis G

 
 

AEROTOP® SG Schallleistungspegel

AEROTOP® G
59.00 dB(A)
AEROTOP® SG
55.00 dB(A)
 

Installation

 

Für die Bodenmontage benötigt die Wärmepumpe einen stabilen Untergrund und wird in der Regel auf einem Flächenfundament installiert. An schneereichen Orten wird empfohlen, die Sockelhöhe entsprechend anzupassen.

Wie die Montage aussehen kann, sehen Sie hier:

 
 

Während des Betriebs einer Luft-Wasser-Wärmepumpe kann sich, abhängig von den Witterungsverhältnissen, der Verdampfer auf der Luftansaugseite vereisen. Diese Eisschicht muss regelmäßig abgetaut werden, und das entstehende Kondenswasser, bis zu 50 Liter pro Tag, muss abgeleitet werden. Es gibt verschiedene Möglichkeiten zur Kondensatableitung:

 

  1. Freies Austropfen in ein Kiesbett. Die Kiesschicht muss bis in den frostfreien Bereich im Boden unter der Wärmepumpe reichen.
  2. Ableitung in eine unter der Erde liegende Kiesschicht im frostfreien Bereich.
  3. Ableitung in die Kanalisation. Hierbei ist zwingend ein Siphon einzusetzen.
  4. Ableitung ins Gebäude und von dort in die Kanalisation. Auch hier ist ein Siphon zwingend erforderlich. Der Einsatz von Hebeanlagen ist nicht zulässig.
 

Kondensatablauf

Gezeichnete Darstellung des Kondensatablaufs der AEROTOP SG

A = Fundament, B = Frostschutz (verdichteter Schotter), C = Erdreich, D = Kondenswasserschlauch, E = Abflussrohr, F = Geruchsverschluss (Siphon) im frostfreien Bereich, G = Abwasserkanal

Kondensatablauf frei austropfend

Gezeichnete Darstellung des Kondensatablaufs frei austropfend der AEROTOP SG

A = Fundament, B = Frostschutz (verdichteter Schotter), C = Erdreich, D = Kondenswasserschlauch, E = Abflussrohr, F = Kiesbett zum Versickern des Kondenswassers

 
 
  • Nahansicht des ELCO Bedienungs- und Anzeigegerät

    Bedienungs- und Anzeigegerät QAA74

    mit integriertem Raumtemperaturfühler für ein oder zwei Heizkreise. Das Gerät mit ansprechendem Design und integrierter Displaybeleuchtung, ermöglicht eine einfache Bedienung für den Betreiber. Vom Wohnraum aus lassen sich so Betriebsart- und Temperatur-Wahl einstellen und alle wichtigen Informationen der Heizung können abgelesen werden. Somit erreicht man optimalen Komfort mit maximaler Energieeinsparung.

  • Nahansicht der Fernleitung

    Fernleitung

    Die vorkonfektionierten Fernleitungen ermöglichen eine saubere und schnelle Installation. Vorteile der vorkonfektionierten Fernleitungen:

    • Verschiedene Längen und Rohrleitungsgrößen: Die Fernleitungen sind in 5 verschiedenen Längen erhältlich, sowohl in DN32 als auch in DN40 Rohrleitungen. Sie bestehen aus gedämmtem Edelstahlwellrohr, was eine hohe Flexibilität und Langlebigkeit gewährleistet.
    • Geschützte Hydraulik- und Elektroleitungen: Die Hydraulik- und Elektroleitungen sind in einem geschützten Mantelrohr untergebracht, was sie vor äußeren Einflüssen wie Witterung oder Beschädigungen schützt und eine sichere Installation gewährleistet.
    • Luft- und wasserdichte Ausführung: Die Fernleitungen sind luft- und wasserdicht, was eine zuverlässige Funktion und eine lange Lebensdauer sicherstellt.
    • Dicht gegen drückendes Wasser: Durch das Mauerwerk-Abdichtset des Mantelrohrs für die Wanddurchführung sind die Fernleitungen dicht gegen drückendes Wasser abgedichtet, was das Eindringen von Feuchtigkeit verhindert und die Installation zusätzlich absichert.

  • Nahansicht des Plattenwärmetauschers

    Plattenwärmetauscher

    eignen sich für vielseitigen Einsatz, besonders zur Systemtrennung in älteren Heizungsanlagen mit beispielsweise einer Fußbodenheizung.

 
 

Es gibt viele Ähnlichkeiten zwischen Anlagen mit Wärmepumpen oder mit einem alternativen Wärmeerzeuger wie einem Gas-, Öl- oder Pelletheizkessel. Der Hauptunterschied ist, dass ein Heizkessel traditionell im Gebäude installiert wird, während eine Wärmepumpe außerhalb des Gebäudes installiert wird. Die folgenden Diagramme zeigen zwei vereinfachte Anlagen, die beide Heizung und Warmwasser bereitstellen.

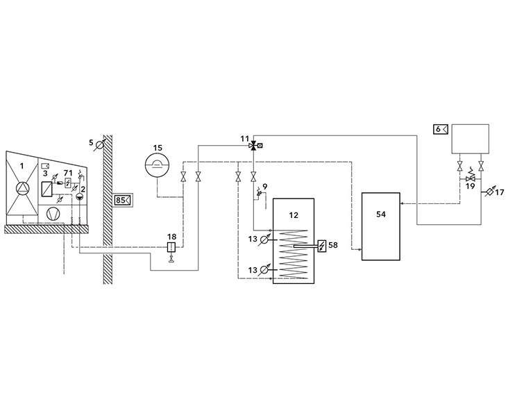
Rücklaufpuffer

Zeichnung des Schaltplans eines Rücklaufpuffers

Wenn die Wassermenge in einer Heizungsanlage relativ gering ist, hilft ein Pufferspeicher, das System auszugleichen und sicherzustellen, dass die Wärmepumpe effizient arbeitet. Außerdem erleichtert der Pufferspeicher den Abtauzyklus ohne Wärmeentzug aus den Heizkreisen des Systems.

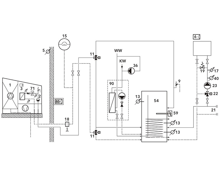
Kombi-Pufferspeicher

Zeichnung des Schaltplans eines Kombi-Pufferspeichers

Der Puffer in diesem System liefert Wärme für den Heizkreis und eine Frischwasserstation. Außerdem können im Sommer PV-Module über die Wärmepumpe den Puffer mit Energie versorgen, die für die Warmwasserbereitung genutzt werden kann.

Gründe für die Installation eines Pufferspeichers

Optimierung

Optimierung

Laufzeitoptimierung, insbesondere für nicht modulierende Wärmepumpen

Abtauen

Abtauen

Bereitstellen einer zusätzlichen Wassermenge für das Abtauen von Luft-Wasser-Wärmepumpen

PV-Integration

PV-Integration

Erhöhtes Anlagenvolumen für PV-Integration oder Smart-Grid-Anforderungen

Anlagenvolumen

Anlagenvolumen

Anlagenvolumen/Energie für Unterbrechungen durch den Energieversorger

Alternative Wärmequellen

Alternative Wärmequellen

Integration zusätzlicher Wärmeerzeuger wie Festbrennstoffkessel, Solarthermie usw.

Entkopplung

Entkopplung

Hydraulische Entkopplung von Erzeuger und Wärmesenke

Dokumente

AEROTOP® SG

ErP Produkt Fiche

ErP Produkt Label

Produktbroschüre

 

Ähnliche Produkte

 
 

Kontaktieren Sie uns.

Sie haben Fragen oder Wünsche?
Wir freuen uns über Ihre Kontaktaufnahme.

Oder nutzen Sie unser Kontaktformular. Wir werden uns schnellstmöglich mit Ihnen in Verbindung setzen.